目的:建立低溫
液氮罐標準操作維護保養規程
范圍:所有低溫液氮貯罐
職責:操作人員、維修人員、技術人員、車間管理人員對本規程實施負責
規程:
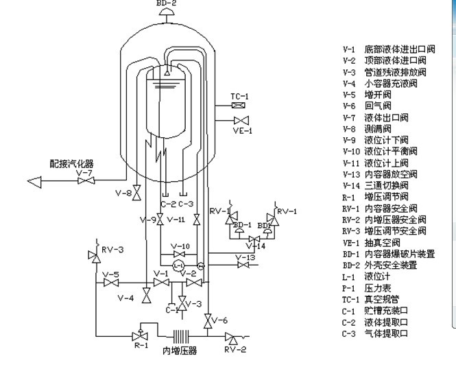
1. 設備流程圖

2操作步驟的組成
首次充灌、補充充灌、供氣、低溫泵系統、低溫液體噴淋系統、小容器充裝、槽車充灌、增壓調節閥設定、液面計的操作。
2.1首次充灌的操作方法
2.1.1確認供液裝置里的液體就是所要充灌的液體。
2.1.2確認除液面計上下閥(V-9、V-11)都已打開,其余閥門處于關閉狀態。
2.1.3將供液裝置輸液軟管與貯槽充裝口C-1相連接。
2.1.4全開放空閥V-13,進行常壓充灌。
2.1.5打開管道長液排空法V-3,微開供液裝置的排液閥,使輸液軟管子冷卻,同時吹除貯槽充裝C-1口處的雜質及空氣。
2.1.6關閉管道殘液排放閥v-3,慢慢打開頂部液體進口閥v-2,進行頂部噴淋充灌。
2.1.7在充灌液體期間,應注意貯槽壓力表P-1。若貯槽內容器壓力上升至超過供液壓力或接近貯槽的正常工作壓力,應打開內容器放空閥V-13,使貯槽放氣泄壓。
2.1.8使用V-2進行頂部充灌。
2.1.9打開管道殘液放閥V-3,排出輸液金屬軟管和上進液管的殘留液體后關閉底部液體進口閥V-2和管道殘液排放閥V-3。關閉內容器放空閥V-13。
2.1.10松開輸液軟管與貯槽充裝口C-1的聯接接頭,對軟管表面除霜,待軟管恢復柔性后拆下輸液軟管。
2.2補充充操作方法。
2.2.1確認供液裝置內的液體就是所要充灌的液體。
2.2.2確認除液面計上下閥(V-9、V-11)都已打開,其余閥門慶處于關閉位置。
2.2.3打開內容器放空閥V-13,內容器放空泄壓。再將供液裝置輸液軟管與貯槽安裝口C-1相連接。
2.2.4打開管道殘液排放閥V-3微開供液裝置的排液閥,使輸液軟管冷卻,同時吹除貯槽充裝口C-1處的雜質及空氣。
2.2.5關閉管道殘液排放閥V-3,慢慢打開頂部液體進口閥V-2到全開位置。
2.2.6慢慢打開底部液體進出口閥V-1,進行頂部底部同時充灌。
2.2.7在充灌時,應注意貯槽壓力表P-1。
2.2.8打開管道殘液排放閥V-3,排出輸液金屬軟管和上進液管中的殘余液體,半閉頂部V-2和V-3,再關閉V-13。
2.2.9松開輸液軟管與貯槽充裝口C-1的接頭,對軟管表面除霜,待軟管恢復正常后拆下。
2.3供氣的操作方法
2.3.1確認除液面計上下閥(V-9、V-11)已打開外,其余閥門處于關閉狀態。
2.3.2依次打開回氣閥V-6、增開閥V-5、液體出口閥V-7。
2.3.3當所需數量的氣體已經輸出,或者要把貯槽關閉不用較長一段時間停止輸送氣體時,關閉液體出口閥V-7,增開閥,過15~20分鐘后再關閉回氣閥V-6。
2.4低溫泵供液操作方法
2.4.1確認除液面計上下閥(V-9、V-11)已打開外,其余閥門均處于關閉位置。
2.4.2依次打開回氣閥V-6、增開閥V-5。按低溫液體泵的操作規程,打開泵進液閥和泵回氣閥,啟動低溫液體泵,低溫液體泵的出口端即輸出高壓低溫液體,經汽化器,進入充氣系統,可向外輸送高壓氣體、充裝高壓氣瓶等。
2.4.3貯槽將按用戶的設定壓力,自動恒壓地輸送低溫液體至低溫泵進口端。
2.4.4在氣體充裝結束時,按低溫泵的操作規程關閉低溫泵,關閉進液端、泵回氣閥。
2.4.5關閉貯槽的增開閥V-5、過10-20分鐘后再關閉回氣閥V-6。
2.5低溫液體噴淋系統操作方法
2.5.1確認除液面計上下閥(V-9、V-11)已打開外,其余閥門均處于關閉位置,依次打開回氣閥V-6、增開V-5。
2.5.2打開向低溫液體噴淋系統供液的閥門,開始向低溫液體噴淋系統輸送低溫液體。
2.5.3低溫噴淋系統工作結束后,關閉貯槽向低溫液體噴淋系統供液的閥門。關閉貯槽的增開閥V-5、過10-20分鐘后再關閉回氣閥V-6。
2.6供液操作方法
2.6.1用橡皮管或金屬管道(如紫銅管、金屬軟管)將V-4與小容器相連通。打開放空閥。
2.6.2慢慢打開小容器充液閥V-4、充液過程應平穩,防止低溫液體飛濺。小容器充滿后關閉小容器充液閥V-4。
2.7貯槽向槽車充裝低溫液體的操作方法:
2.7.1確認貯槽的低溫液體就是槽車所要充灌介質。
2.7.2確認貯槽除壓力表V-12、液位計上下閥(V-9、V-11)已打開外,其余閥門均處于關閉位置。
2.7.3用輸液軟管將貯槽充裝口C-1與槽車充裝口相連。
2.7.4打開回氣閥V-6、增開閥V-5,貯槽內容器開始增壓,壓力京戲低于貯槽的最高工作壓力。
2.7.5打開底部液體進出口閥V-1,即開始向槽車輸液,按槽車充灌低溫液體的操作規程,正確操作槽車的閥門管道系統充灌低溫液體。
2.7.6槽車充滿后,立即關閉貯槽底部液體進出口閥V-1。
2.7.7關閉貯槽開閥V-5,過5~6分鐘后再關閉回氣閥V-6。
2.7.8打開貯槽管道殘液排放閥V-3,泄放輸軟管中的氣液,待軟管恢復柔性后拆輸液軟管。操作結束。
2.8增壓調節閥R-1的操作方法:
2.8.1確定增壓調節閥R-1的設定壓力。
2.8.2確認貯槽除除液面計上下閥(V-9、V-11)已打開外,其余閥門均處關閉狀態。
2.8.3增壓調節閥R-1設定壓力的調節。觀察壓力表P-1的讀數。若壓力高于增壓調節閥R-1的設定壓力,則關閉增開閥V-5,打開內容器放空閥V-13,當壓力等于R-1的設定壓力時,關閉內容器放空閥V-13。若壓力低于增調節閥R-1的設定壓力,擰緊R-1的調節螺絲釘,使貯槽力緩慢上升;當貯槽壓力等于R-1的設定壓力時,關閉增開閥V-5。
2.8.4待增開閥V-5和增壓調節閥R-1的溫度回升到環境溫度時,向外松開增壓調節閥R-1的調節螺釘處于關閉狀態。
2.8.5打開增開閥V-5以微小增量,擰緊R-1的調節螺釘,當增壓調節閥R-1打開時,停止R-1的調節螺釘。并鎖緊R-1的調節螺釘。
2.8.6復核R-1的設定壓力。打開內容器放空閥V-13,使貯槽壓力下降;當壓力降到增壓調節閥R-1的設定壓力低0.1MPA時,關閉內容器放空閥V-13。微開增開閥V-5;貯槽壓力慢慢上升;觀察當壓力表P-1和增壓調節閥R-1。如內容器的壓力穩定在P-1要求的壓力下,則增壓調節閥RT-1的設定壓力調節工作結束。
3設備的維護保養
3.1安全維護;由于液氮是易燃、易爆的氣體所以在液氧設備6米周圍嚴禁煙火、明火。同時應避免操作時出現靜電火花,如果需要維修操作時必須有公司安保部監督下進行。工人操作時必須穿戴合適的防護用具,以防低溫液體與皮膚、眼睛接觸。
3.2日常檢查
3.2.1檢查所有閥門是否處于啟閉狀態。
3.2.2檢查液面計壓力表是否正常。
3.2.3檢查管道、接頭和閥門有無泄漏和堵塞現象。
3.2.4檢查貯槽壓力是否正常,當貯槽壓力接近或等于最高工作壓力時,須打開內筒放空閥V-13泄壓。
3.2.5每2年檢查壓力表、液面計、安全開啟閥校準,每年更換內筒爆破裝置爆破片。
液氮罐